海德威?船載航行數據記錄儀

20230717
  • 1232131
  • DSC_3133
  • DSC_0323.00_00_36_22.Still001
  • _20220511090808
  • 1232131
  • DSC_3133
  • DSC_0323.00_00_36_22.Still001
  • _20220511090808

海德威?船載航行數據記錄儀

船載航行數據記錄儀(VDR)又稱“船舶黑匣子”,主要用于實時采集和記錄船舶航行過程中的各類航行數據,包括時間,船位,速度,水深,艏向,駕駛室聲音,通信聲音,風速、風向,報警信息等,對船舶調查事故原因、尋找證據鏈、定性及善后處理有著舉足輕重的作用。

立即詢價
  • 系統介紹
  • 在線詢價

系統介紹


船載航行數據記錄儀(VDR)又稱為「船舶黑匣子」,用于實時采集和記錄船舶航行過程中的各類航行數據,包括時間,船位,速度,水深,艏向,駕駛室聲音,通信聲音,風速、風向,報警信息等,對船舶調查事故原因、尋找證據鏈、定性及善后處理有著舉足輕重的作用。


1232131


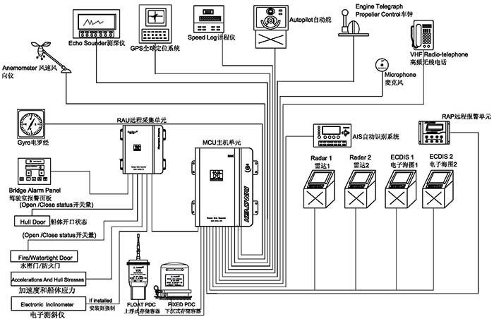
海德威?船載航行數據記錄儀(HMT-100A)經過國際海事組織執行標準 MSC 333(90)要求核準,符合IEC61161-1-2013,IEC 60945 規范。系統涵蓋上浮式數據保護器、下沉式數據保護器,以及主機單元、備用電源、遠程采集單元、遠程報警單元及麥克風等,可實現船舶航行狀態下30天內的各類信息數據收集與儲存。



系統組成


【主機箱】

DSC_3133

嵌入式linux操作系統,可靠性更高,設備輕便、體積小,適合各種類型的船舶安裝。功率低至20W,無須風扇冷卻,機箱為全封閉設計,最大限度避免灰塵進入。



【下沉式數據保護器】

當船舶失事后,“下沉式數據保護器”會隨船沉至水底,同時,通過發送聲吶信號,幫助搜救人員在水下快速定位船舶沉沒位置。海德威船載航行數據記錄儀“下沉式數據保護器”可記錄48小時船舶航行數據,其外部材質為鈦鋼金屬,內部由絕緣層、防寒保溫層和存儲器組成,具有極強的耐火燒、耐水泡、抗擠壓、抗高空摔落、抗電磁干擾等特性,相關實驗標準在國際電工委員會IEC61996規范(2000年發布)中有明確要求(見下)——


■  穿刺:帶有直徑100毫米錐頭的重250千克的物體從3米高處落下;

■  沖擊:50g的半正弦脈沖,持續11ms;

■  耐火:260度的低溫10小時,1100度的高溫1小時;

■  深海壓力:在海水中經受6000米的水深壓力和30天的海水浸泡。



【上浮式數據保護器】

當船舶沉沒,“上浮式數據保護器”彈出并浮至水面,并借助衛星示位標的功能,向國際搜救衛星系統(COSPAS-SARSAT)發出遇險求救信號并報告當前位置,幫助救援人員在第一時間確認失事位置,盡快開展救援。海德威船載航行數據記錄儀“上浮式數據保護器”具備以下特性——


■  可記錄48小時船舶航行數據

■  以太網信號傳輸

■  32GB固態存儲介質

■  2根24伏電源輸入線和4根信號線傳輸,更容易漂浮和脫離

■  完整的406兆赫和121.5MHz的GPS衛星位標

■  7天以上的電池使用壽命

■  完整的自動壓力釋放裝置

■  打撈掛鉤設計更方便打撈



【遠程報警單元】


_20220511090808

全程監控VDR運行狀況,帶有光報警指示,實時顯示VDR供電狀態,大屏幕液晶顯示可以同時顯示更多的報警信息,更容易讓您排除故障。



【麥克風單元】


嵌入式設計,外觀簡潔,自檢系統能夠避免麥克風損壞導致音頻采集失敗,易于安裝,內置放大功能可以使高保真音頻信號保持長距離的傳輸。



【軟件系統】





回放軟件:該軟件設計直觀且易于應用,可以安裝在PC中使用。

下載軟件:可從VDR、下沉PDC、上浮PDC任意一個存儲介質中下載指定時間段的歷史數據以供調查,下載數據過程快速、簡潔,更方便事故調查研究。



工作流程


  

注冊訂閱我們的資訊郵件